摘要:通过对空气源热泵供热水和空气源热泵除霜技术进行分析,并且对冷水机组的热回收系统原理进行阐述,提出了一种用冷凝器回收热来加热生活热水,在冬季用回收的热量来除霜的方法,以达到节约能源的目的。
关键词:空气源热泵,除霜技术,热回收
1、空气源热泵简介
空气源热泵技术是基于逆卡诺循环原理建立起来的一种节能、环保制热技术。空气源热泵系统通过自然能(空气蓄热)获取低温热源,经系统高效集热整合后成为高温热源,用来取(供)暖或供应热水,整个系统集热效率甚高【1】。热泵技术是21世纪的一个能源技术,通过热泵的形式,可以提高能源的利用,能源高效利用有两个含义,从环境角度来讲,可以减少温室气体的排放,减少高能耗对环境带来的负面影响,从另外一个方面来说,就是解决电力负荷有效利用的一项新技术。此外,也是一项高效,节能,环保,可持续发展的技术。
2、除霜技术的发展
众所周知,空气源热泵的工作性能除了受压缩机效率、系统匹配和工况设置影响较大外,除霜过程以及除霜控制是影响热泵性能的重要因素【2】。除霜控制技术主要考虑两个方面的因素,即温度和湿度因素。一方面,当环境温度低于一定温度时盘管外会结霜,另一方面,只有当环境湿度大于一定值时,盘管才能结霜 【3】。这两个因素是考虑除霜控制技术的关键。
2.1 时间一温度控制法
这种方法是根据不同地区的气象条件设定盘管最低温度控制值,当室外温度低于这个设定温度时,四通换向阀接到这个温度反馈,发出执行信号,系统开始转入除霜循环。
2.2 湿度控制法
这种方法的原理是用湿度变送器来测量环境内的相对湿度,并设定控制最高湿度值,当环境湿度高于设定值时,打开四通换向阀,开始除霜循环【4】。
2.3 时间控制法
这种方法是根据经验由工程管理人员设定除霜间隔时间进行间歇除霜【5】。例如,设定除霜间隔时间为a h,每隔a h除霜循环打开一次,持续运行b min后转入正常工作状态【6】。
2.4 模糊自修正控制法
这种方法是根据模糊控制技术适合处理多维、非线性和时变性问题。而空气侧换热器表面结霜的主要外部因素是环境温度和相对湿度,又具有非线性和时变性的特征,所以控制起来比较精确。
2.5 增大蒸发器面积法
2.6 余热回收法
前面几种方法是在原有的热泵循环上加了一套自动化设备, 或者增大蒸发器尺寸来除霜,仅仅考虑到自动化思维模式的改进来更好的满足除霜需求。本系统是利用冷凝器排出的热来进行除霜,即余热回收法进行除霜。
3、新型多功能热泵
多功能热泵空调系统是集制冷、供热,生活热水多种功能的综合系统,已经逐渐成为空调行业发展的一个趋势【7】。
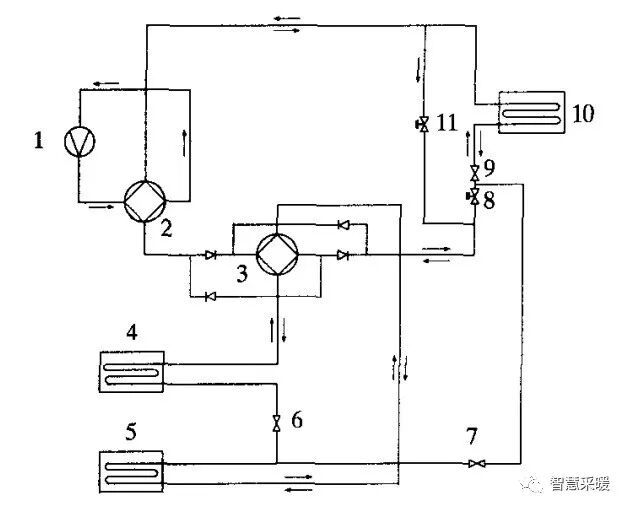
实现各种功能的原理图如图1所示 。

注:1--压缩机;2--四通换向阀1;3--四通换向阀2;4--室外侧换热器;5--蓄热水箱换热器;6--节流阀1;7--调节阀1;8--调节阀2;9--节流阀2;10--室内侧换热器;11--调节阀3
图1 多功能热泵原理图
1) 单一制冷模式
制冷剂经过压缩机1,变成高温高压的制冷剂蒸汽,然后通过事先调整过的四通换向阀2和换向阀3,进入室外侧换热器,制冷剂通过节流阀节流后进入室内侧换热器,再通过压缩机入口进入压缩机,完成一个制冷循环。
阀门状态:节流阀6全开,调节阀7全开,调节阀8全关。
2) 制冷加热回收模式
制冷剂经过压缩机1,变成高温高压的制冷剂蒸汽,然后通过事先调整过的四通换向阀2和换向阀3,进入蓄热水箱换热器,制冷剂通过节流阀9节流后进入室内侧换热器,再通过压缩机入口进入压缩机,完成一个制冷加热回收循环。
阀门状态:节流阀6全开,调节阀7全关,调节阀8全开。
3) 同时制冷加热水模式
制冷剂经过压缩机1,变成高温高压的制冷剂蒸汽,然后通过事先调整过的四通换向阀2和换向阀3,之后制冷剂分两路,一路经过蓄热水箱换热器通过节流阀9进入室内换热器,再回到压缩机,另一路进入蓄热水箱换热器,然后经过节流阀6节流,进入室外换热器,然后回到压缩机入口,完成一个制冷加热回收循环。
阀门状态:调节阀7全开,调节阀8全关,调节阀11全开。
4) 快速热水模式
制冷剂经过压缩机1,变成高温高压的制冷剂蒸汽,然后通过事先调整过的四通换向阀2和换向阀3,最后制冷剂经过蓄热水箱换热器通过节流阀6进入室外换热器,再回到压缩机,完成一个快速制热水循环。
阀门状态:调节阀7全关,调节阀8全关,调节阀 11全开。
5) 单一供热模式
制冷剂经过压缩机1,变成高温高压的制冷剂蒸汽,然后制冷剂经过室内侧换热器通过节流阀 9进入室外换热器,再回到压缩机,完成一个单一供热循环。
阀门状态:调节阀7全开,调节阀8全关,调节阀11全关。
6) 供热加热回收模式
制冷剂经过压缩机1,变成高温高压的制冷剂蒸汽,然后制冷剂经过室内侧换热器经过四通换向阀3,进入蓄热热交换器,对制冷剂进行过冷,然后,通过节流阀6进入室外换热器,再回到压缩机,完成一个供热加热回收循环。
阀门状态:调节阀7全关,调节阀8全开,调节阀11全关。
7) 快速热水
制冷剂经过压缩机1,变成高温高压的制冷剂蒸汽,然后制冷剂没有经过室内侧换热器直接进入四通换向阀3,接下来进入蓄热热交换器,然后,通过节流阀6进入室外换热器,再回到压缩机,完成一个快速热水循环。
阀门状态:调节阀7全关,调节阀8全关,调节阀11全开。
8) 同时制热加热水
制冷剂经过压缩机1,变成高温高压的制冷剂蒸汽,分成两路,一路进入室内热交换器,经过节流阀6节流进入室外换热器,再通过四通换向阀2和3回到压缩机,另一路经过 四通换向阀3进入蓄热热交换器,再经过节流阀6节流进入室外热交换器,最后通过四通换向阀2和3回到压缩机进口,完成一个同时制热加热水循环。
阀门状态:调节阀7全开,调节阀8全关,调节阀11全开。
9) 除霜循环模式
制冷剂经过压缩机1,变成高温高压的制冷剂蒸汽,四通换向阀3进入室外热交换器,再经过节流阀6节流进入蓄热热交换器,最后通过四通换向阀2和3回到压缩机进口,完成一个除霜循环。
阀门状态:调节阀7全关,调节阀8全关,调节阀11全开。
4、结语
本系统提出了解决除霜热源和回收余热供应热水方法,给出充分利用空调系统的废热,将空调系统中产生的低品位热量有效地利用起来,达到了节约能源的目的。热回收系统减少了排到环境的废热,在一定程度上缓解热岛现象【8】;此外,使用热回收系统,业主可以简化或者省去热水加热系统,从而也简化了系统的运行管理。使用热回收系统,是利用冷凝器排出的废热来回热生活热水,这样就降低了用户使用生活热水的费用。