文稿
文稿
店铺
搜索
服务热线:133 6655 6600
发布内容
登录
当前位置:
现代供热网
供热白皮书
正文
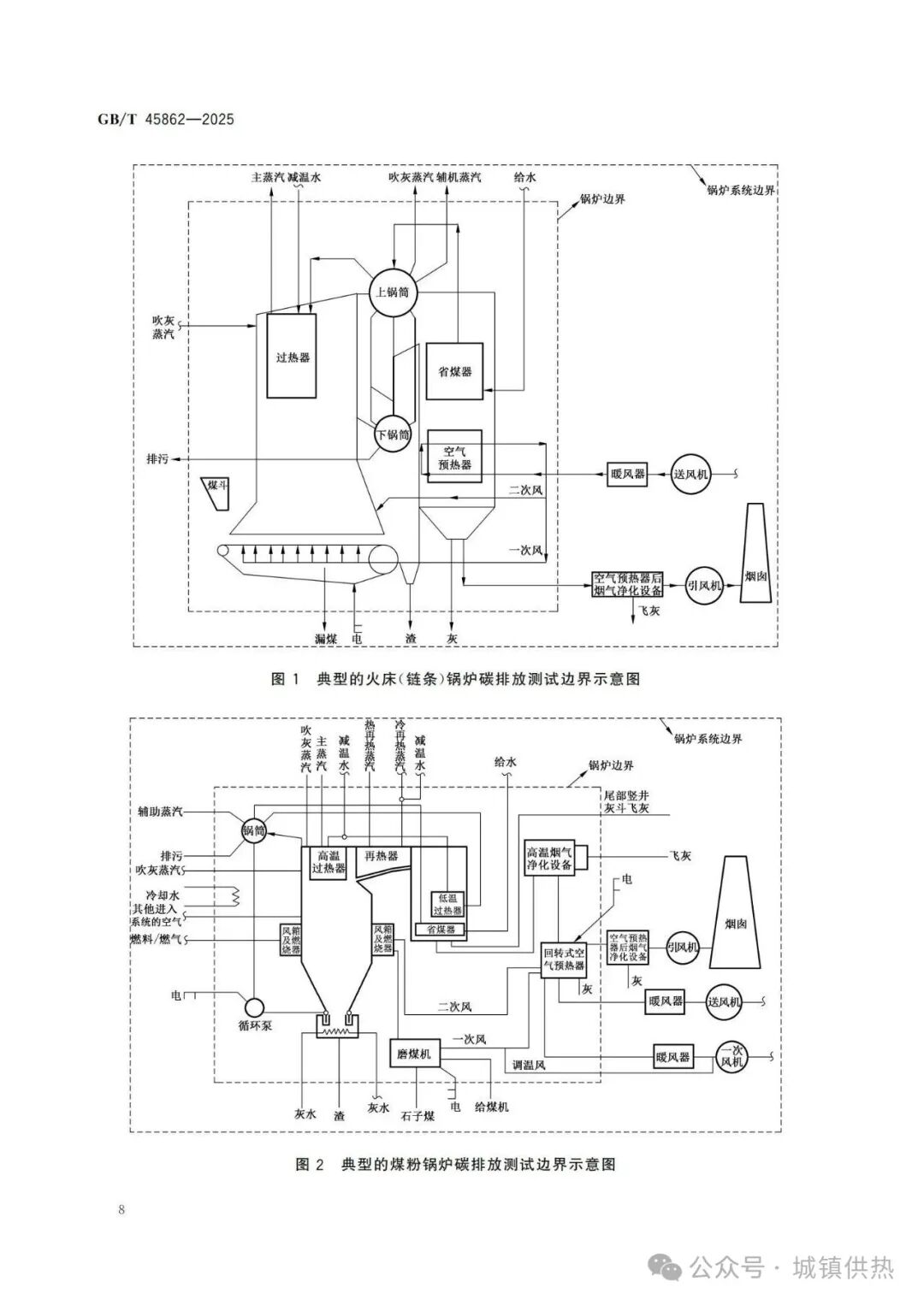
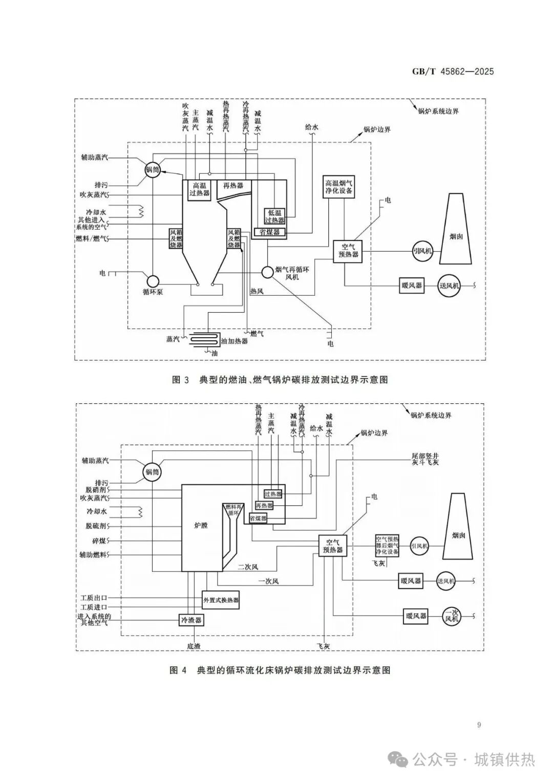
国家标准《锅炉碳排放测试与计算方法GB/T45862—2025》自2026年2月1日起实施。
331
2025-08-16
上一篇:
国家标准《工业锅炉技术规范GB/T1921—2025》代替 GB/T1921—2004,GB/T3166—2004
下一篇:
《计量支撑产业新质生产力发展行动方案(2025—2030年)》发布
热线电话
133 6655 6600
热线电话
微信咨询
回到顶部
回到首页