服务热线:133 6655 6600
发布内容
当前位置: 现代供热网 技术交流 正文

供暖设计中常见问题及解决办法

90 2018-01-20

设计某住宅小区(暖通外线)

1出现的问题:住宅小区大面积暖气不热。

这里所谓的大面积暖气不热,是指整个小区所有楼或大多数楼的散热器不热或热得效果不佳,室内温度普遍达不到设计要求。

分析原因:设计此类暖气不热的原因有很多种,从设计角度看常见的有下列两种:

(1)锅炉容量选小了或锅炉动力不足

锅炉容量不够,突出表现在运行后锅炉升温十分困难,一般锅炉水温由15℃开始,经过大概2~3h,供、回水温度尚达不到60~70℃和40~50℃,而且延长烧火时间仍然上不去,就表明锅炉的动力出现问题。

(2)循环水泵容量不足

循环水泵容量不足的主要表现是锅炉的供水温度比较正常,而回水温度明显低于设计值,形成供、回水温差过大的现象,表明水泵偏小,热量不能正常输送出去。

解决办法:针对上述两种原因分别采取以下改进办法:

(1)及时了解住宅小区的供暖总面积,以及运行锅炉的总容量,进行核算,如确属锅炉动力出现问题,在条件允许的情况下增设锅炉运行台数,如没有增加锅炉的条件,应考虑进行必要的扩建及增容。

(2)如果确属锅炉水泵容量不足,可以提高水泵转速或改换大容量水泵。

2出现的问题:供暖网末端建筑物暖气不热

这里所指的末端暖气不热,是指一个小区中有部分距锅炉房(或供热点)最远的一些楼,在供暖期间整栋楼的散热器得散热效果都不佳,室内温度普遍达不到设计要求,而其他楼供暖均正常。图片


分析原因:造成末端建筑物散热器不热的主要原因,一般是热网的水力失衡,主要是设计时,管网布置方面的水力平衡欠考虑。造成流入距锅炉房近端的楼号的水量过多,而流入距锅炉房远端楼号的水量过少。尽管经过调节,但还是达不到平衡。

解决办法:防止热网水力失衡的主要措施。首先在设计时要合理布置管网,认真进行水力平衡计算,在余压过大的楼号入口处装合适的孔板或平衡阀,同时可将热网末端的管径适当放大。

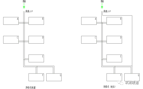
3出现的问题:小区各建筑物室温相差大A、B最热,F、G最差

分析原因:管网设计不合理,热网水力失衡。

解决办法:见图,优化管网设计。


图片



02某办公楼(暖通设计)

1出现的问题:供热正常,但达不到设计温度。

有的办公楼、宿舍甚至礼堂围护结构的耗热量计算不按规范规定计算。少算或计算错误,致使散热器数量不够,因而室内温度达不到设计要求。

容易漏算的围护结构有:

(1)与不采暖房间相邻的隔墙、楼板、门窗等。

(2)采暖房间与楼梯间相邻的内墙(楼梯间不采暖)。

(3)建筑物一层以上悬挑出去部分的楼板。
(4)不采暖地下室或管道层的顶板。

(5)建筑物顶层有设备层时,采暖房间与设备层之间的楼板。

(6)地下室的窗井与室外空气接触的外墙。

(7)层高不统一时,高出相邻房间屋顶的山墙。

在《民用建筑供暖通风与空气调节设计规范》GB50736-2012第5.2.5条规定:与相邻房间的温差大于或等于5℃,或通过隔墙和楼板等的传热量大于该房间热负荷的10%时,应计算通过隔墙或楼板等的传热量。这一条在具体建筑物的设计时千万不能忘记。另外,有的工程中未计算冷风渗透耗热量,也有的未按规范计算围护结构的附加耗热量。这些都属于采暖热负荷计算错误。

分析原因:经检查发现热负荷计算中,只计算基本耗热量,而未考虑加热由门窗渗入室内的冷空气的耗热量。致使热负荷少了30%左右。

解决办法:增设散热器。

2出现的问题:供热正常。一楼及三楼以上室温满足要求,唯独二楼温度低,只有10℃左右。

分析原因:二楼有悬挑部分的楼板未加保温,只有一层钢筋混凝土板,而计算时又为考虑,屋顶保温很差,导致许多因素在计算中难以计入。

解决办法:二楼增加了将近一倍的散热器,结果室内温度均达到了设计要求。


热线电话
133 6655 6600
热线电话 微信咨询
回到顶部 回到首页