服务热线:133 6655 6600
发布内容
当前位置: 现代供热网 技术交流 正文

注汽锅炉烟气冷凝节能工程技术方案

143 2016-11-20

图片

图片

图片
三  天然气的燃烧特性
    天然气的主要成分是烷烃中的轻组分,基本由甲烷CH4(82%~98%)和不多的乙烷C2H6(6%)、丙烷C3H8(1.5%)和丁烷C4H10(约1%)组成。一般油、气田的天然气中的甲烷含量差别相当大。新疆油田公司所产天然气中甲烷体积百分含量94%~80%。

CH4+2O=CO2+2H2O+ 热量

由天然气燃烧化学方程式看出,每燃烧 1Nm3 的天然气大约产生2 Nm3的水蒸气,水蒸气的汽化潜热大约为燃气低热值的11%。这意味着当燃气燃烧每提供100KW显热时,同时也提供了11KW的潜热,而且,这部分热量无论是否被利用总是在是存在。 在排烟温度较高时,水蒸汽不能冷凝放出热量,随烟气排放,热量被浪费。同时,高温烟气也带走大量显热,形成较大的排烟损失。  

四 方案提出
目前新疆油田燃气的注汽锅炉的在没有加装SGR-Ⅱ型热管换热器的排烟温度一般都在180-200℃之间,烟气中的水蒸汽仍处于过热状态,不可能凝结成液态的水而放出汽化潜热。众所周知,锅炉热效率是以燃料低位发热值计算所得,未考虑燃料高位发热值中汽化潜热量的热损失。因此传统锅炉热效率一般只能达到80%-90%。 以天然气为燃料的湿蒸汽发生器烟气中水蒸汽容积成分一般为16%-19%,锅炉热效率均以低位发热量计算,尽管名义上热效率较高,但由于天然气高、低位发热量值相差11%左右,实际能源利用率尚待提高。为了充分利用能源,降低排烟温度,回收烟气的物理热能,当换热器壁面温度低于烟气的露点温度时,烟气中的水蒸汽将被冷凝,释放潜热,10%的高低位发热量差就能被有效利用。 
如果在注汽锅炉的尾部加装 高效的冷凝换热器和空气复合换热器来吸收锅炉尾部排烟中的显热和水蒸汽凝结所释放的潜热,把排烟温度降低到50-70℃之间,不仅充分回收了烟气中的显热和水蒸汽的凝结潜热,也把烟气中的CO2和NOx等有害成份也大大降低,这从环保角度来说也是非常有益的。

四 方案介绍
考虑到在烟气冷凝过程中平均温差的影响,空气过剩系数尽可能的降低,从而提高烟气中水蒸汽的露点温度,来提高平均温差。另一个影响平均温差的因素是冷却介质的温度,冷却介质温度越低,平均温差越大,冷凝效果越好,因此,采用注汽锅炉的给水作为冷凝换热的冷却介质,而烟气显热的回收可以采用助燃空气作为冷却介质,高温的助燃空气有利于燃料的燃烧,还可提高辐射段的炉内温度,利于辐射换热。
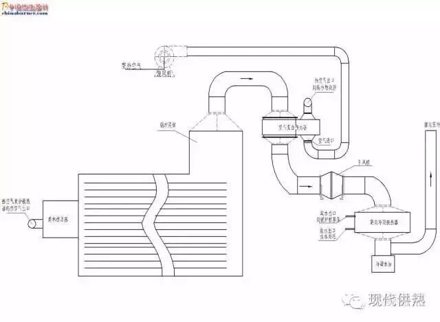
针对油田注汽锅炉燃烧洁净能源天然气的状况,在锅炉的尾部装空气复合换热器和烟气冷凝换热器,如下图所示。


图片

图1 烟气冷凝换热流程简图

空气复合换热器把锅炉烟气从190℃降到100℃(不出现冷凝),空气温升120℃,冬天空气温度可以从0℃加热到120℃,夏天空气温度从40℃加热到160℃,回收烟气的显热。加热的热空气经燃烧器送入炉膛。在夏天最高温度可能达到160℃以上,现用的北美燃烧器不能适应这么高的温度,需要更换工作温度更高的燃烧器。最佳选型为奥林燃烧器,其最高温度可以到250℃。

1)       功率范围广,10KW-63MW

2)       均采用摇臂式连接,方便维护

3)       所有配件都采用知名品牌,采购方便

4)       可根据油田用户个性需求定制合理的燃烧方案


 

烟气高效冷凝换热器可以把烟气从100℃ 降到70℃--50℃,回收烟气的潜热。该换热器采用逆向对流换热,。即烟气流动方向与冷却水流动方向相反,具有很高的对流换热系数。可以有效地降低排烟温度。下部设置了冷凝水收集箱及排放口,及时将产生的冷凝水排出,排入下水系统.冷凝水为弱酸性,天然气冷凝水的PH值实测为一般为5.9-6.2.
五  项目工作量
5.1  增加设备
     (1)空气复合换热器,  
(2)高效的冷凝换热器   
(3)奥林燃烧器
(4)引风机
5.2  现场工作量
   (1) 增加设备的安装
   (2) 加热助燃空气的风管制作安装
   (3) 软水管线焊接
   (4) 燃烧器的更换
六  烟气冷凝项目经济效益分析
    为了回收烟气中的水蒸汽的潜热,必须把烟温降到露点温度以下。因此,在回收利用潜热前,先通过空气复合换热器吸收烟气显热,降低烟气温度。
6.1烟气显热的回收
不同空气过量系数α下的回收显热提高的热效率图。图片

图回收显热提高热效率图

(效率提高以180℃的排烟温度的热效率为基准)


6.2 烟气的潜热回收
不同空气过量系数⊿α,随着烟气温度的降低烟气冷凝换热提高的热效率。

6.3  节能计算

在锅炉的尾部装空气复合换热器和烟气冷凝换热器,进行烟气余热回收后,烟温从190下降了70℃左右,锅炉热效率提高12%左右。以现场23T/h油田注汽锅炉烧油为例,根据η=Qg/BjQr

按锅炉实际负荷运行B=1350Nm3/h,η=82%   
         ΔB=(Δη/η+Δη)B=172 Nm3/h
按1.3元/标方,油田注汽锅炉每天节约
       172×24×1.3=5377元
假定锅炉运行时率为90%,烟气冷凝余热改造工作后,每台23T/h油田注汽锅炉每年可节约资金:
       365×0.9×5377=176.6万元
六 结论
    目前新疆油田注汽锅炉主要以燃用天然气为主,针对有条件实施烟气冷凝技术的注汽锅炉进行节能改造,技术可行,而且环保社会效益与节能经济效益双赢。

本文由 SDBC 公司孙先生分享

声明:本站文章图片来源转载仅供参考学习,转载内容合法性不承担保证责任,但将依法配合处理侵权纠纷,转载内容版权归原作者所有,本站已尽力标注来源,若有疏忽请联系更正,如果有侵权请联系我们24小时之内删除13366556600


热线电话
133 6655 6600
热线电话 微信咨询
回到顶部 回到首页